• 黄瓜视频APP下载入口,黄瓜视频污污下载,黄瓜成人APP视频,黄瓜视频污污网页

    智能樓宇自控係統交流工作接地的部署

    欄目:行業動態 作者:黄瓜视频APP下载入口智能化 發布時間:2020-04-08 關鍵詞: 智能樓宇自控係統
    分享到:
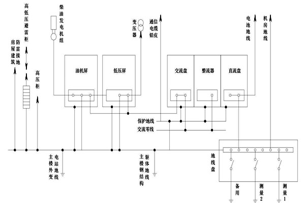
    ​在智能樓宇自控係統的建設過程中,把變壓器中性線的位置進行接地操作叫做交流接地工作,因為中線位置特殊,操作難度大,為此樓宇自控係統的建設對中性線提出了較高的要求,必須使用銅質絕緣性作為中性線。

    智能樓宇自控係統的建設過程中,把變壓器中性線的位置進行接地操作叫做交流接地工作,因為中線位置特殊,操作難度大,為此樓宇自控係統的建設對中性線提出了較高的要求,必須使用銅質絕緣性作為中性線。

    智能樓宇自控係統交流工作接地的部署

    如果在智能樓宇自控係統的配電過程中出現等電位接線現象時需要保證其端口不外漏,保證其同其他直流接地以及屏蔽靜電係統處於獨立狀態,並且需要將其和地線進行準確劃分,為了滿足上述要求需要將出現等電位接線的端口存放在箱櫃之中。通過中性線完成交流工作接地可以對高壓係統繼電防護功能進行提升,對提高其穩定性和可靠性有一定的積極作用,與此同時可以減少零序電壓出現偏移的情況,從而更好的達到智能樓宇自控係統三相電壓平衡的目的。


    網站地圖